Die Bremsenbude
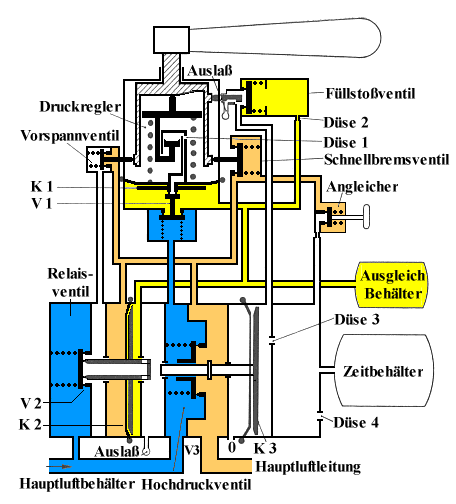
- Das Führerbremsventil Knorr D 2 -
- Mittelstellung -
Das Vorspann-, das Füllstoß- und das Schnellbremsventil sind geschlossen. Dadurch ist das Relaisventil von der Hauptluftleitung abgesperrt. Der Zeitbehälter wird über die Düse3 und den Stößel des Füllstoßventils zusätzlich entlüftet. Druckänderungen in der Hauptluftleitung werden vom Führerbremsventil jetzt nicht mehr beeinflußt. Es ist dabei ohne Bedeutung, ob der Hauptluftbehälter unter Druck steht, oder nicht.

Führerbremsventil Knorr D2, Mittelstellung
Die Mittelstellung wird benutzt, um die Dichtigkeit der Hauptluftleitung zu Prüfen.
Das Führerbremsventil Knorr D2 wird in dieser Stellung verschlossen, wenn es nicht benutzt wird. Das ist bei einem Führerstandswechsel der Fall.